萬可電子 故障安全模塊
企業信息
同類優質產品
更多+
產品分類
產品新聞
產品介紹
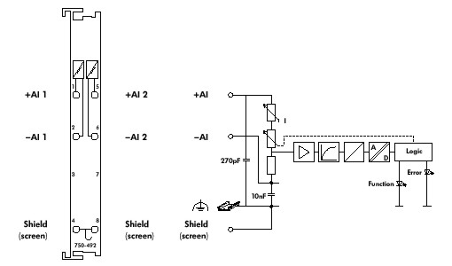
WAGO-I/O-SYSTEM 750 PROFIsafe模塊提供二進制輸入和輸出模塊,符合IEC 61508國際標準,可以應用在具有PROFIsafe功能的PROFIBUS網絡中。安全模塊和標準模塊可以在一個節點上任意組合配置,用戶可體會到一個完整的安全保護系統和一個模塊化的I/O系統所具備的全部優點。
可配置功能
·數字量輸入濾波(0-200ms)
·每個通道測試脈沖長度(0-255ms)
·偏差時間檢測(0-255ms)
·每個輸出通道測試脈沖長度(0-500ms)
·輸出斷路檢測功能
·配置PROFIsafe安全地址
通過LED及現場總線進行擴展診斷功能
通道診斷信息:
·對地短路/過載
·外部電壓/短路至+24V DC
·偏差錯誤
模塊診斷信息:
·超溫
·外部+24V DC電源故障
·內部錯誤
·參數設置錯誤
短路保護、輸出過載保護及傳感器供電
涉及產品系列:750、753
以上信息由企業自行提供,信息內容的真實性、準確性和合法性由相關企業負責,中國傳動網對此不承擔任何保證責任。 溫馨提示:為規避購買風險,建議您在購買產品前務必確認供應商資質及產品質量。
推薦產品
更多+






























網站客服
粵公網安備 44030402000946號